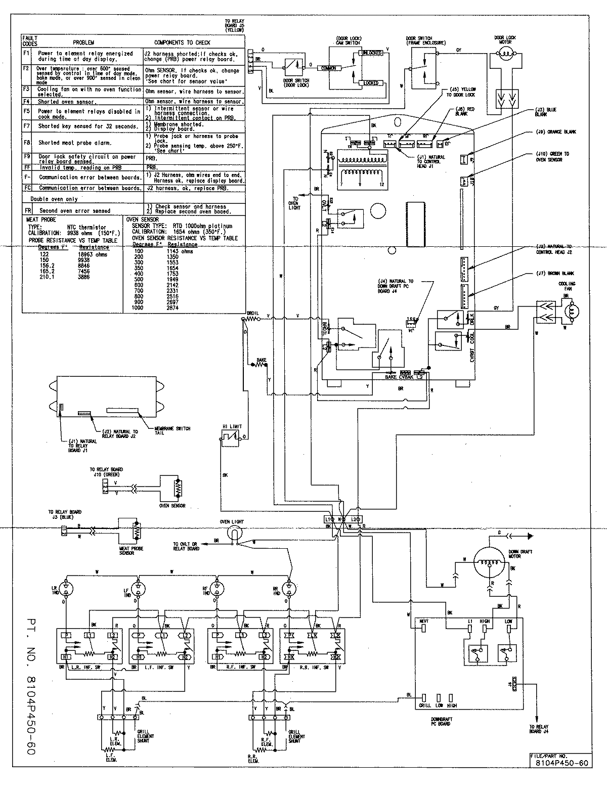
SVE47500B 08 – WIRING INFORMATIONadmin2025-04-26T08:51:37+00:00SVE47500B 08 – WIRING INFORMATION ProductsPositionProductNIMAY 15001761