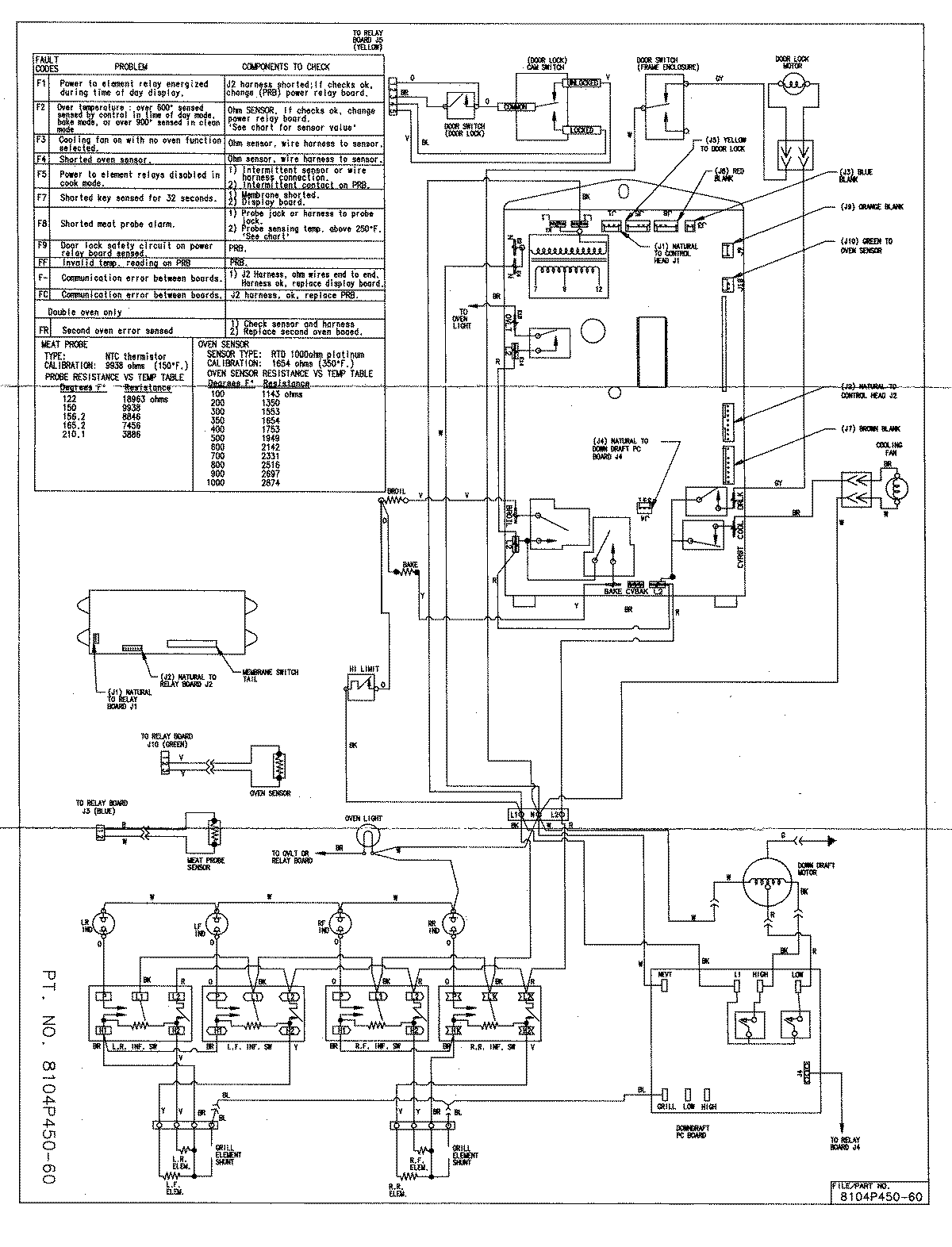
SVE47500W 08 – WIRING INFORMATIONadmin2025-04-26T08:51:39+00:00SVE47500W 08 – WIRING INFORMATION ProductsPositionProductNIMAY 15001761