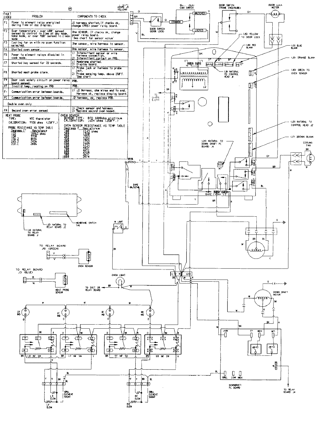
SVE47600B 08 – WIRING INFORMATIONadmin2025-04-26T08:51:39+00:00SVE47600B 08 – WIRING INFORMATION ProductsPositionProductNIMAY 15001760