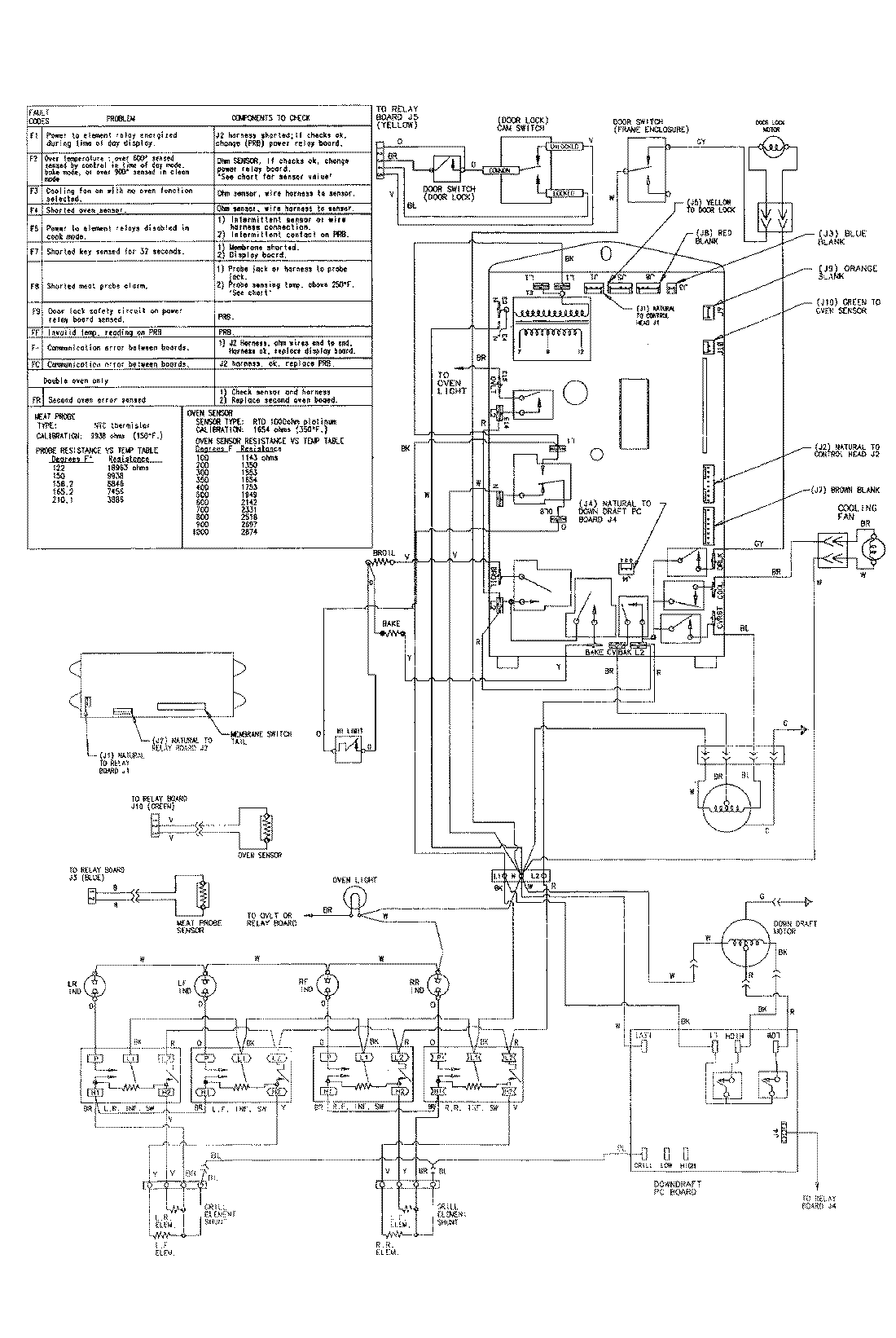
SVE47600BC 09 – WIRING INFORMATIONadmin2025-04-26T08:51:37+00:00SVE47600BC 09 – WIRING INFORMATION ProductsPositionProductNIMAY 15002165