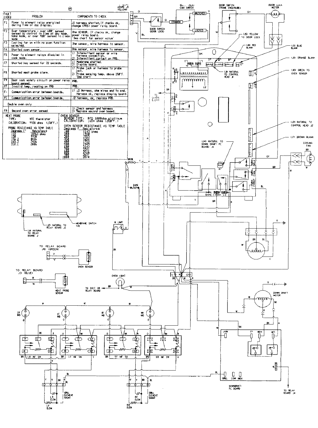
SVE47600W 08 – WIRING INFORMATIONadmin2025-04-26T08:51:23+00:00SVE47600W 08 – WIRING INFORMATION ProductsPositionProductNIMAY 15001760