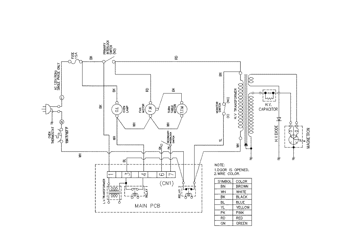
UMC1061AAB 04 – WIRING INFORMATIONadmin2025-04-26T08:51:19+00:00UMC1061AAB 04 – WIRING INFORMATION ProductsPositionProductNIMAY 15003050