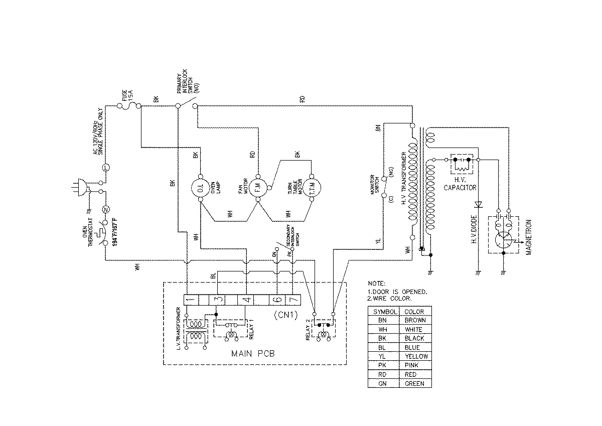
UMC1061AAW 04 – WIRING INFORMATIONadmin2025-04-26T08:51:13+00:00UMC1061AAW 04 – WIRING INFORMATION ProductsPositionProductNIMAY 15003050