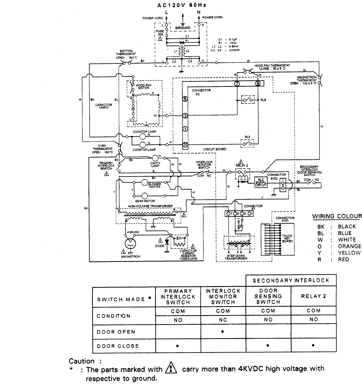
UMV1142ACB 07 – WIRING INFORMATIONadmin2025-04-26T08:51:23+00:00UMV1142ACB 07 – WIRING INFORMATION ProductsPositionProductNIMAY 15003012