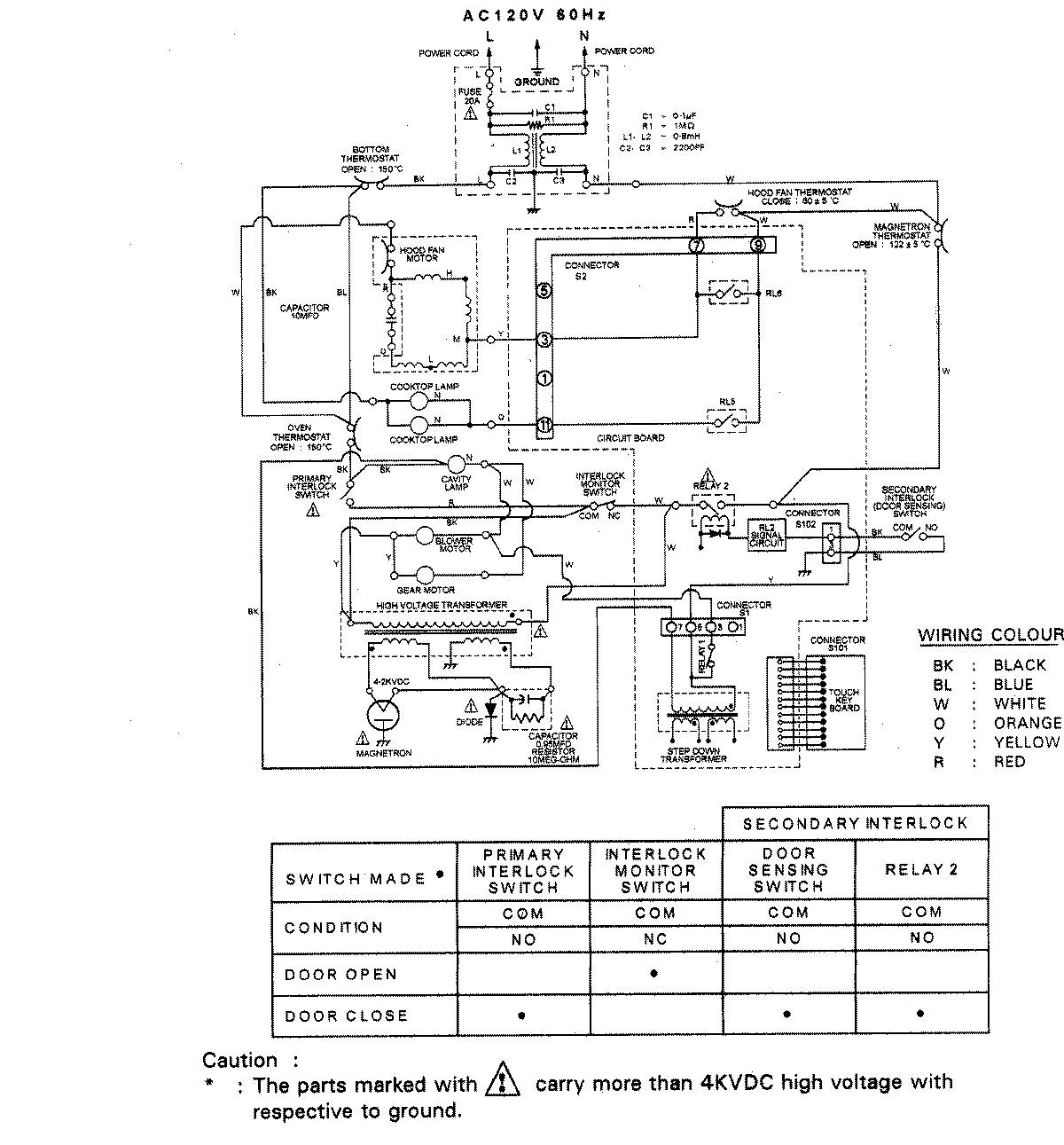
UMV1142ACQ 07 – WIRING INFORMATIONadmin2025-04-26T08:50:51+00:00UMV1142ACQ 07 – WIRING INFORMATION ProductsPositionProductNIMAY 15003012