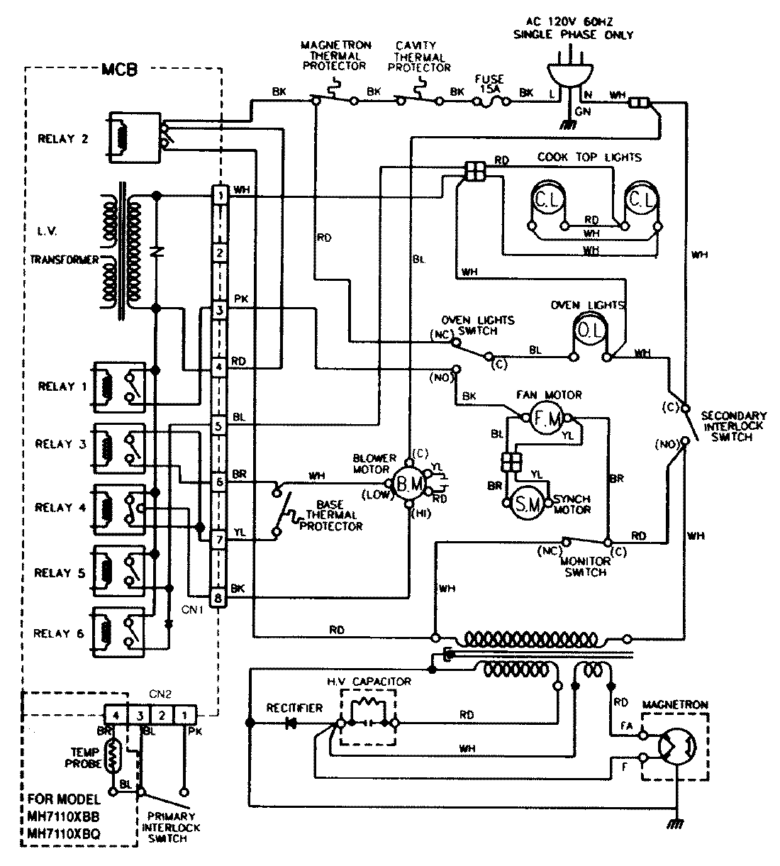
VM12AV 07 – WIRING INFORMATIONadmin2025-04-26T08:53:10+00:00VM12AV 07 – WIRING INFORMATION ProductsPositionProductNIMAY 15001432