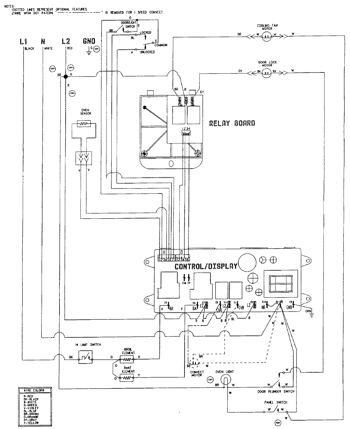
W27100B 06 – WIRING INFORMATION

W27100B 06 – WIRING INFORMATION

Products

PositionProduct
NIMAY 15002627
NIMAY 15001755