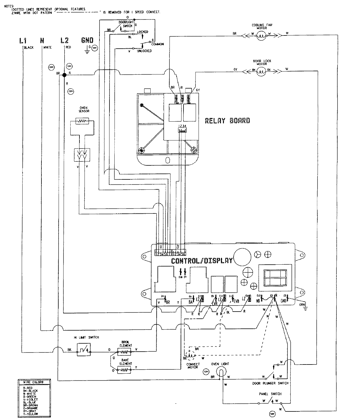
W27200W 06 – WIRING INFORMATIONadmin2025-04-26T08:48:44+00:00W27200W 06 – WIRING INFORMATION ProductsPositionProductNIMAY 15001755