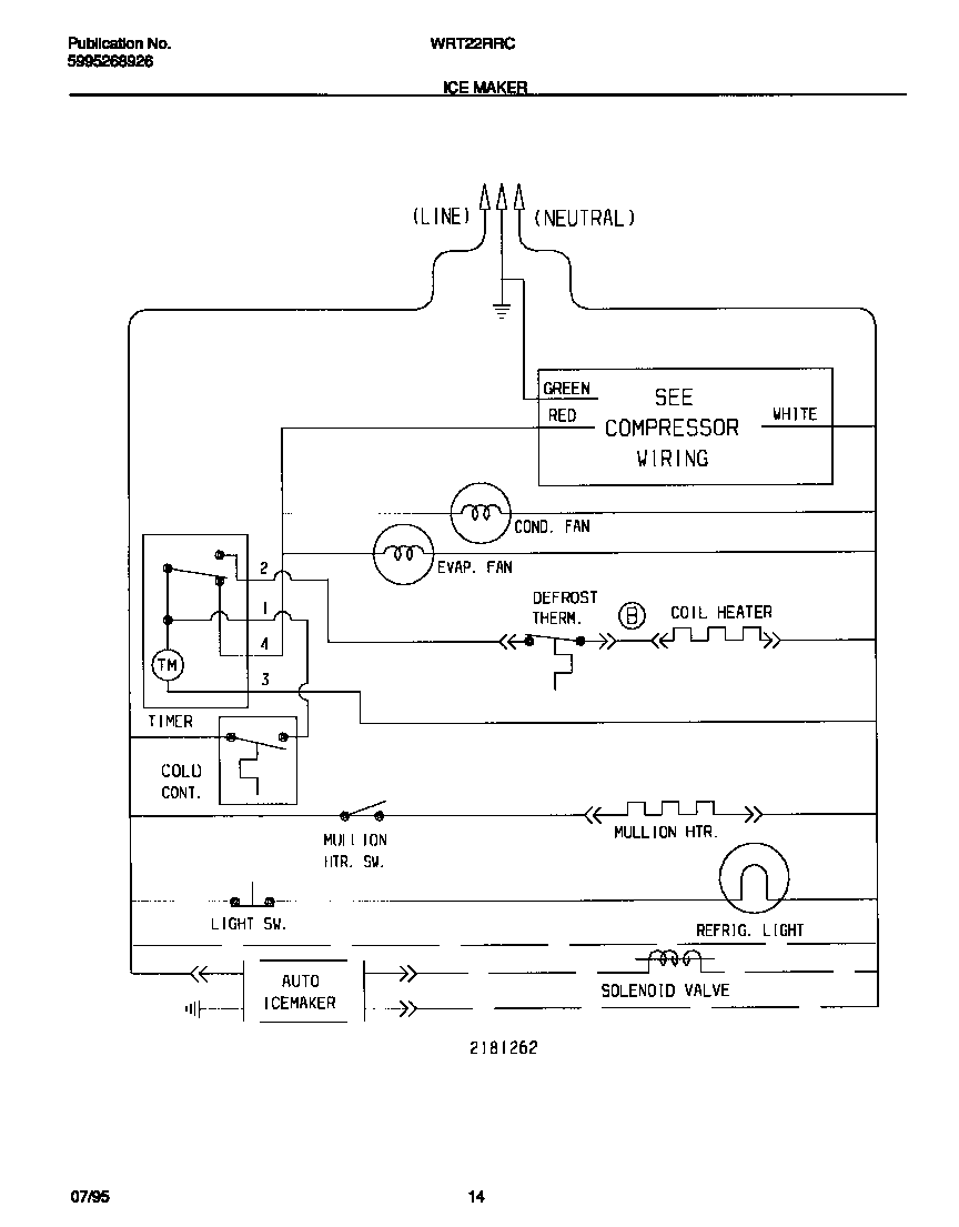
WRT22RRCD0 06 – ICE MAKER WIRING DIAGRAMadmin2025-04-26T08:42:06+00:00WRT22RRCD0 06 – ICE MAKER WIRING DIAGRAM ProductsPositionProduct1WCI 218126200