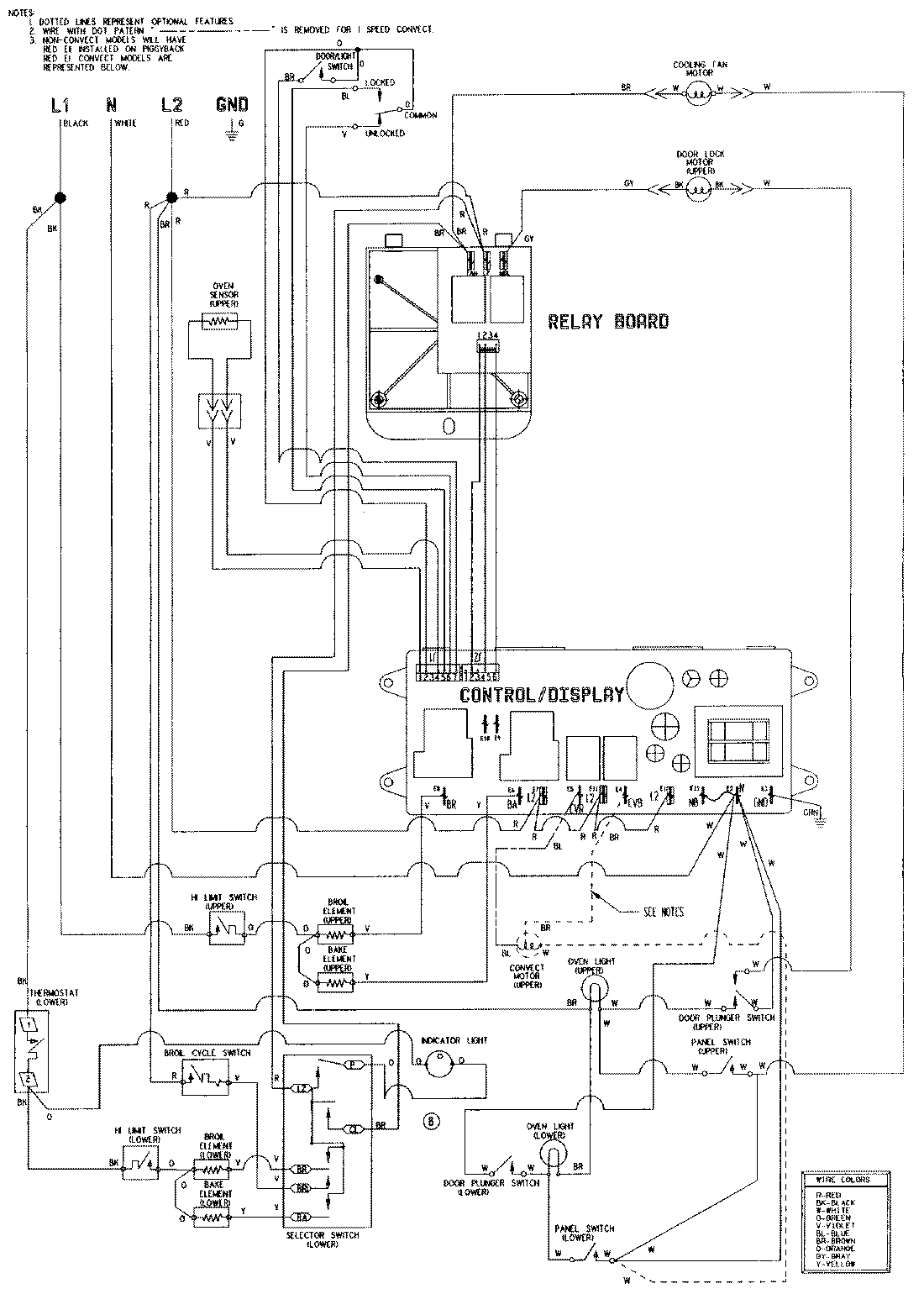
WW27110W 06 – WIRING INFORMATIONadmin2025-04-26T08:48:33+00:00WW27110W 06 – WIRING INFORMATION ProductsPositionProductNIMAY 15002629NIMAY 15001766