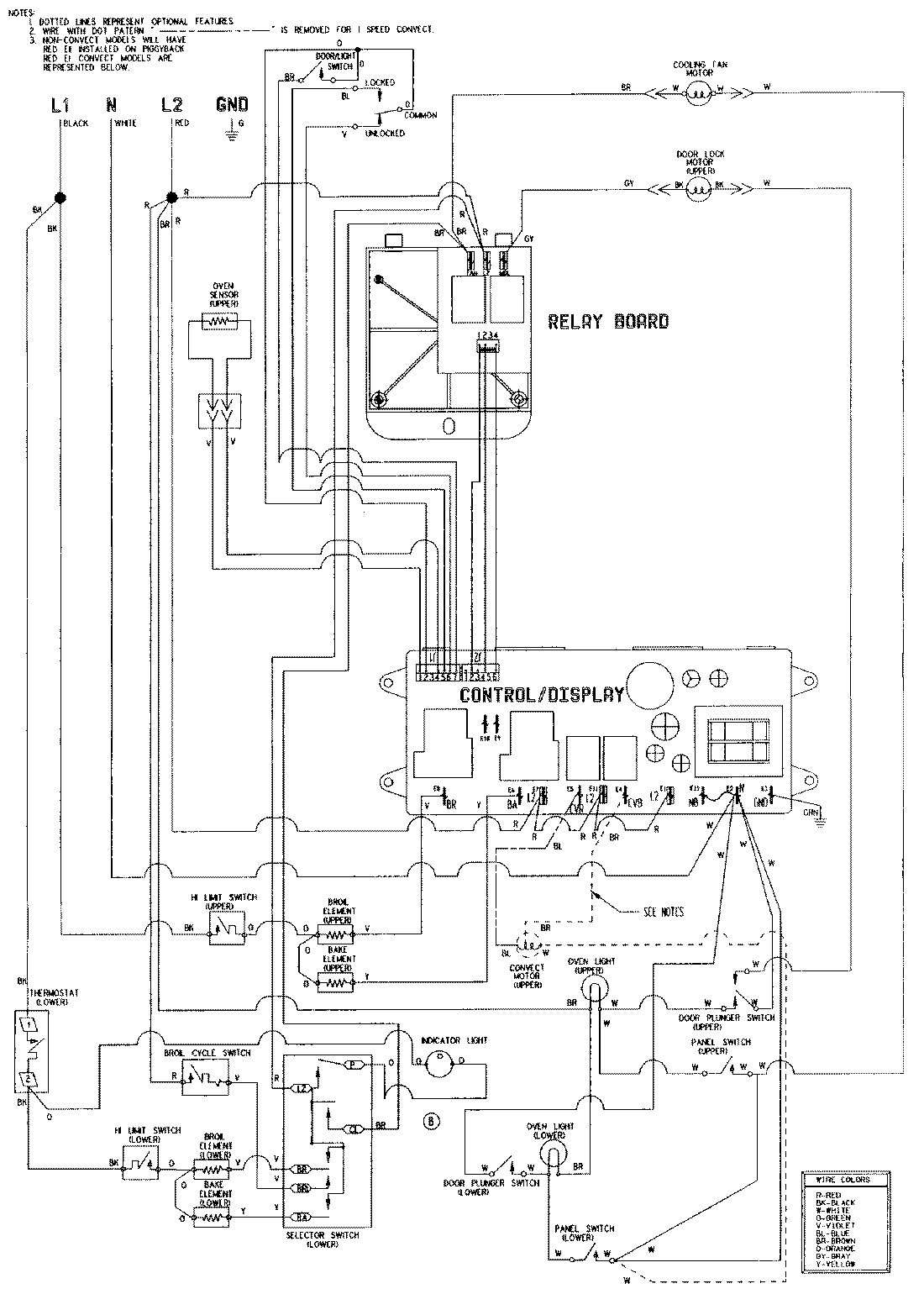
WW30110B 06 – WIRING INFORMATIONadmin2025-04-26T08:48:27+00:00WW30110B 06 – WIRING INFORMATION ProductsPositionProductNIMAY 15002629NIMAY 15001766