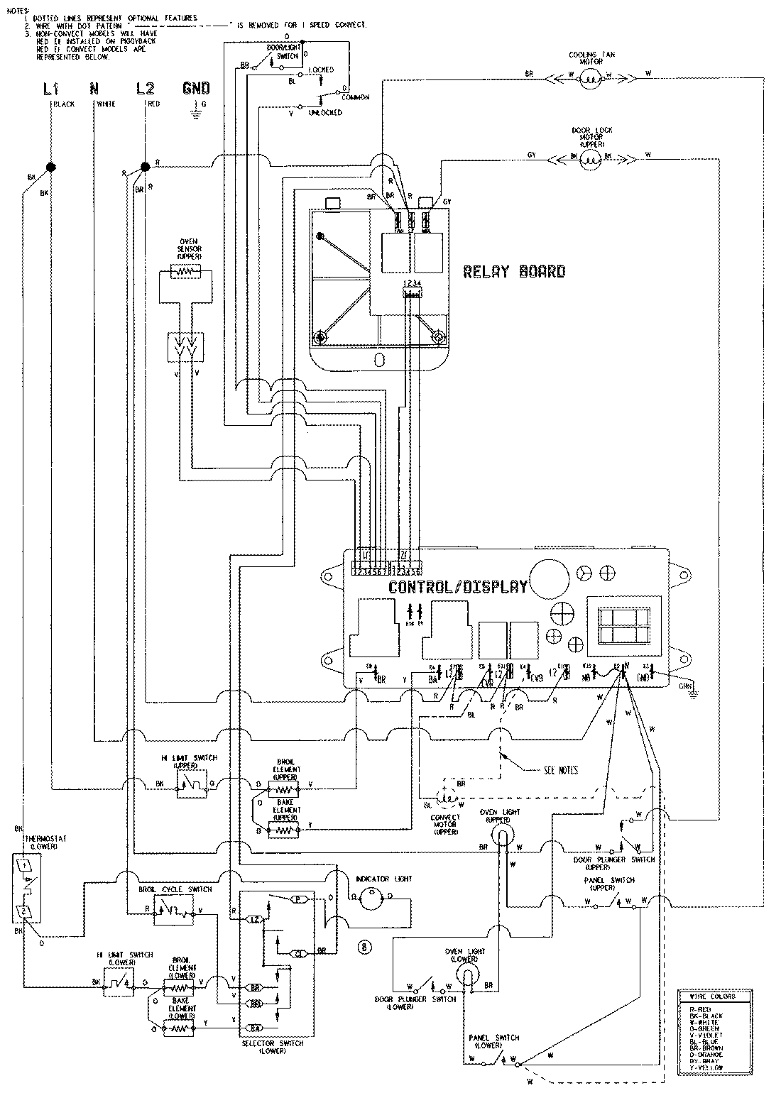
WW30110W 06 – WIRING INFORMATION

WW30110W 06 – WIRING INFORMATION

Products

PositionProduct
NIMAY 15002629
NIMAY 15001766