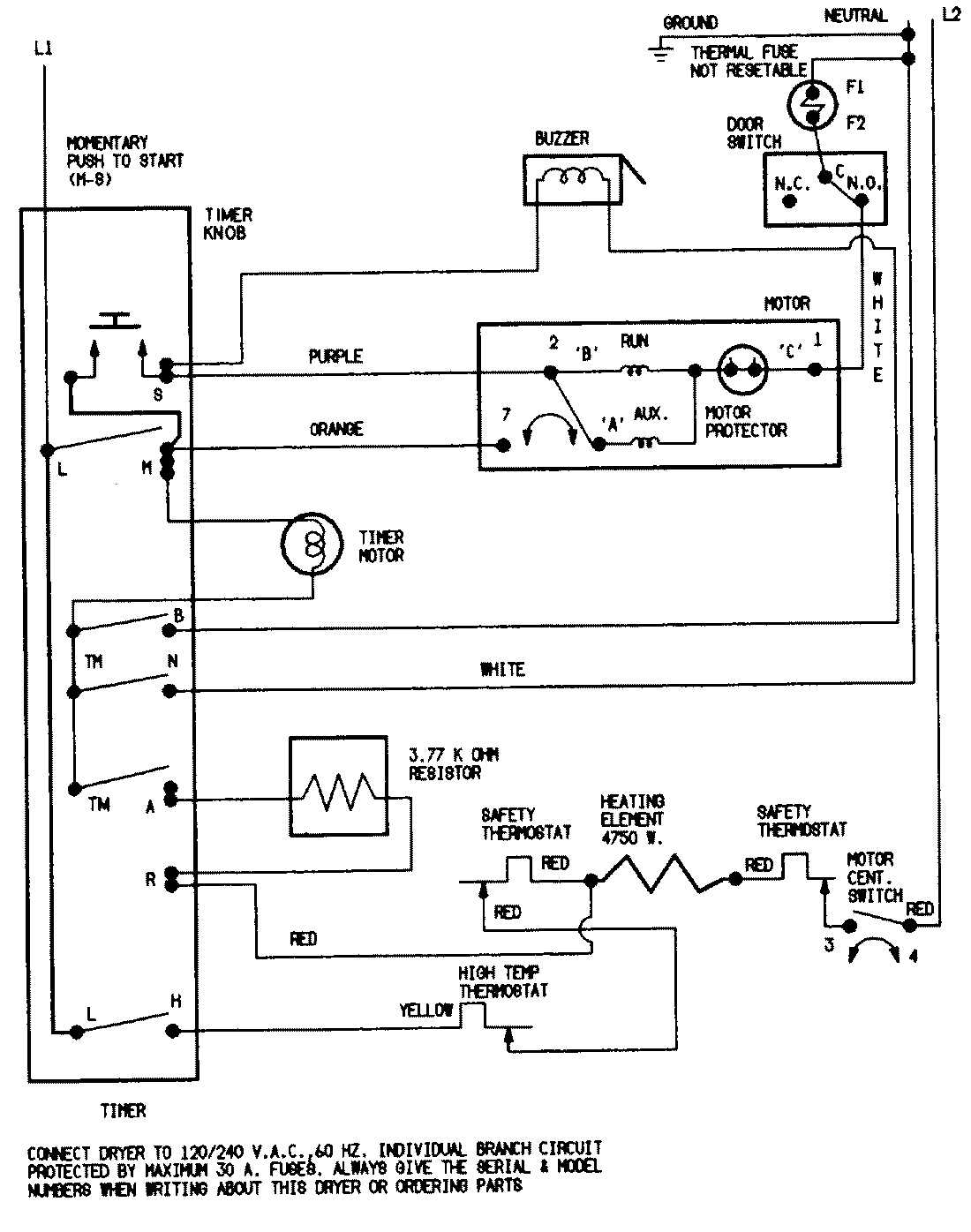
YE205KAC 05 – WIRING INFORMATIONadmin2025-04-26T08:49:14+00:00YE205KAC 05 – WIRING INFORMATION ProductsPositionProductNIMAY 15001202NIMAY 15001210