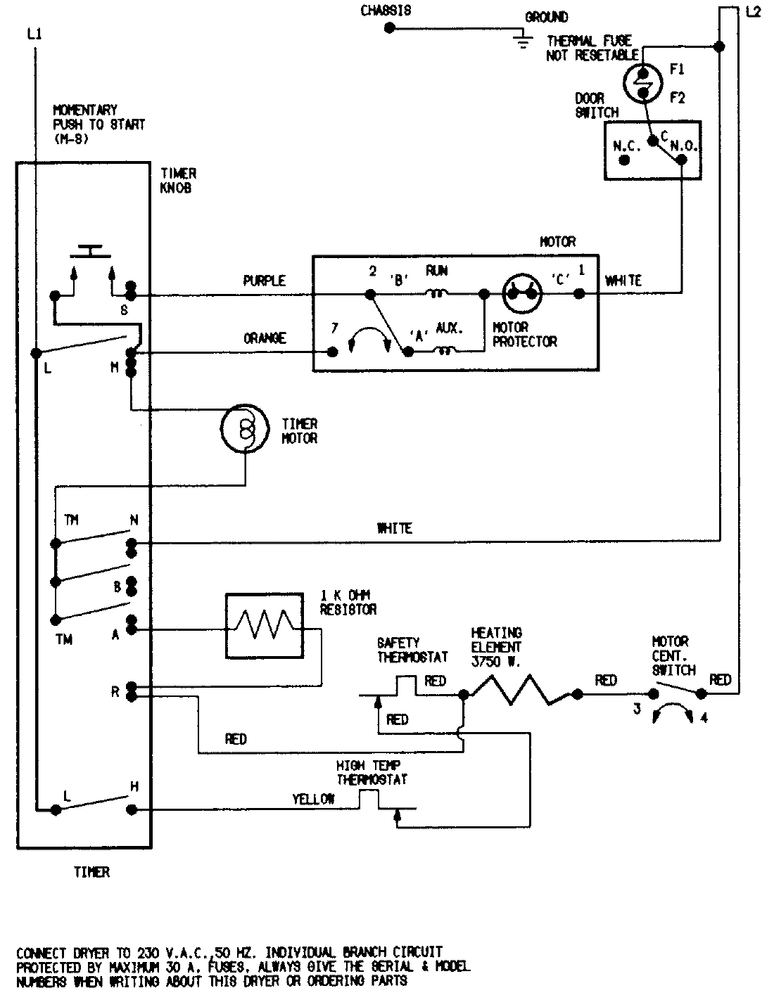
YE205KGW 07 – WIRING INFORMATIONadmin2025-04-26T08:49:35+00:00YE205KGW 07 – WIRING INFORMATION ProductsPositionProductNIMAY 15001228