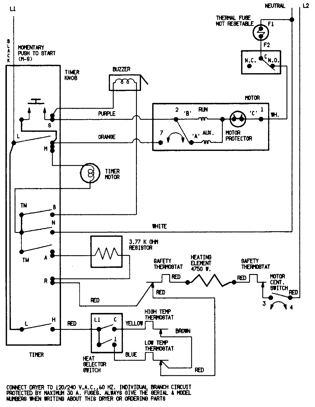
YE206KAC 05 – WIRING INFORMATIONadmin2025-04-26T08:49:33+00:00YE206KAC 05 – WIRING INFORMATION ProductsPositionProductNIMAY 15001200NIMAY 15001209