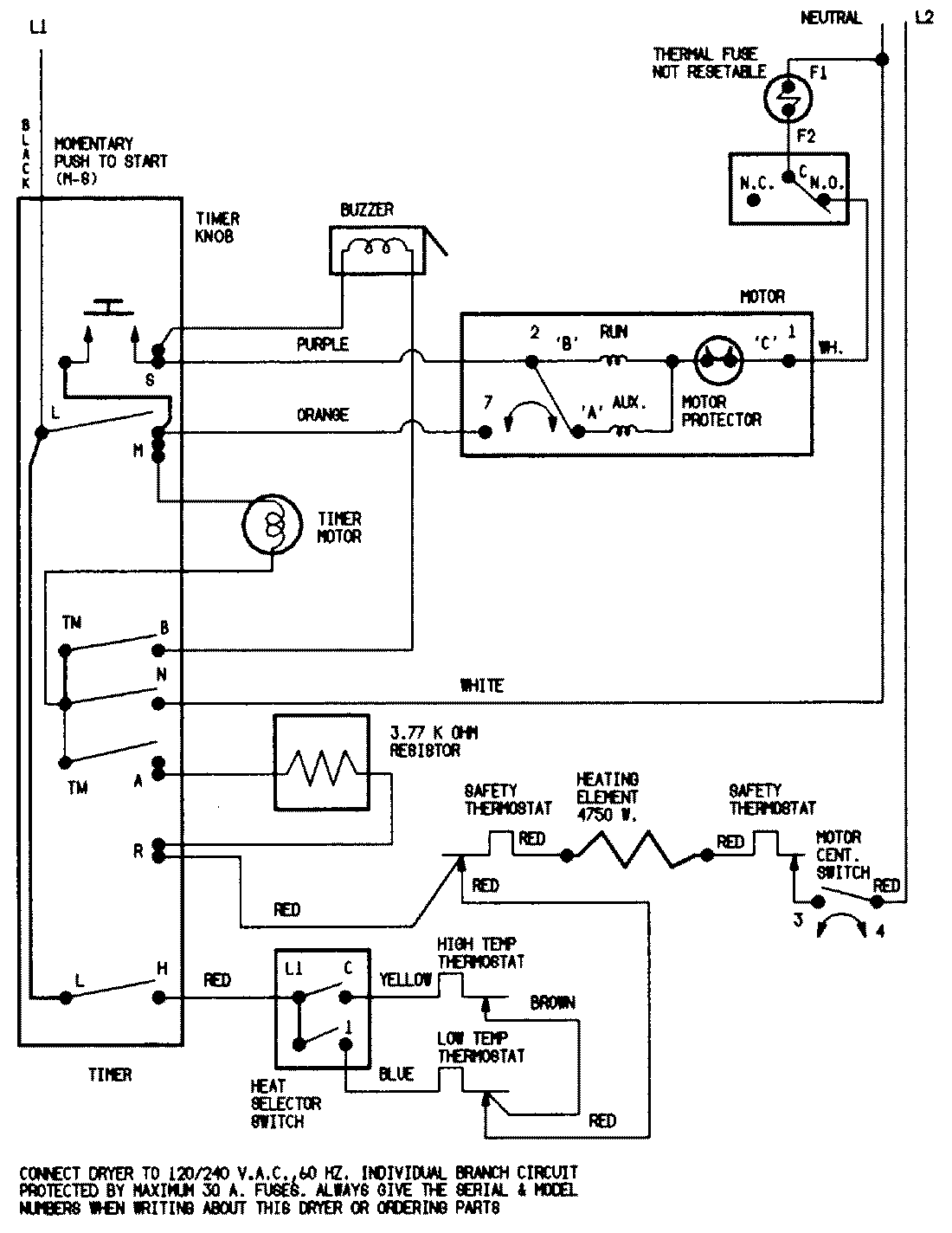
YE206KWC 07 – WIRING INFORMATION

YE206KWC 07 – WIRING INFORMATION

Products

PositionProduct
NIMAY 15001200
NIMAY 15001209