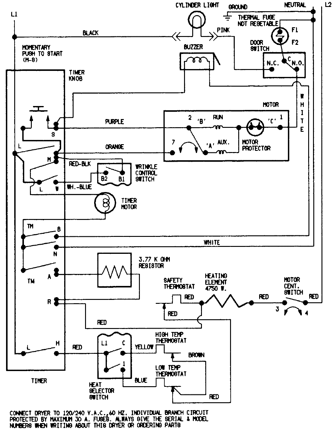
YE208KW 07 – WIRING INFORMATIONadmin2025-04-26T08:49:27+00:00YE208KW 07 – WIRING INFORMATION ProductsPositionProductNIMAY 15001225