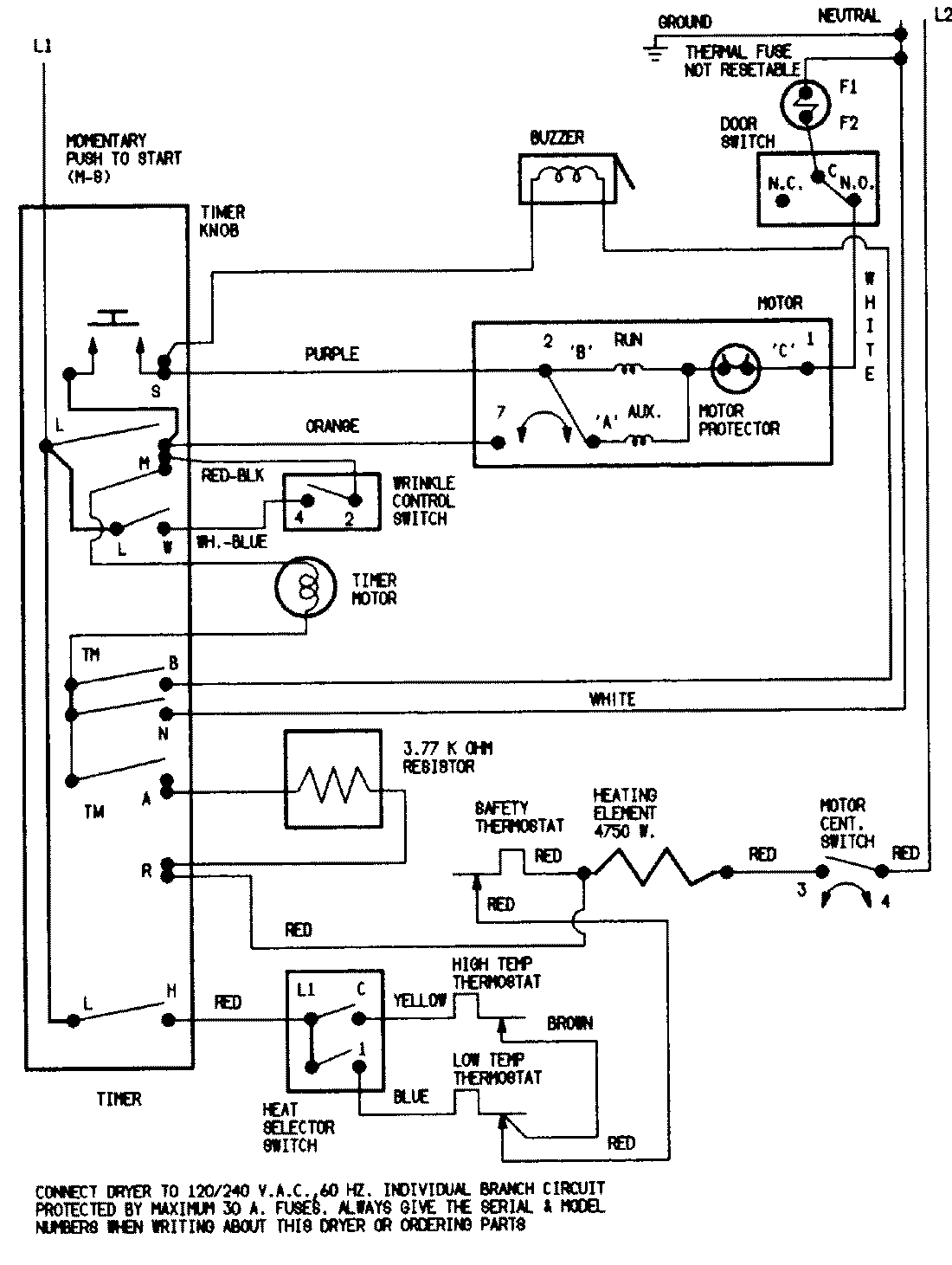
YE216KA 05 – WIRING INFORMATIONadmin2025-04-26T08:49:45+00:00YE216KA 05 – WIRING INFORMATION ProductsPositionProductNIMAY 15001215NIMAY 15001221