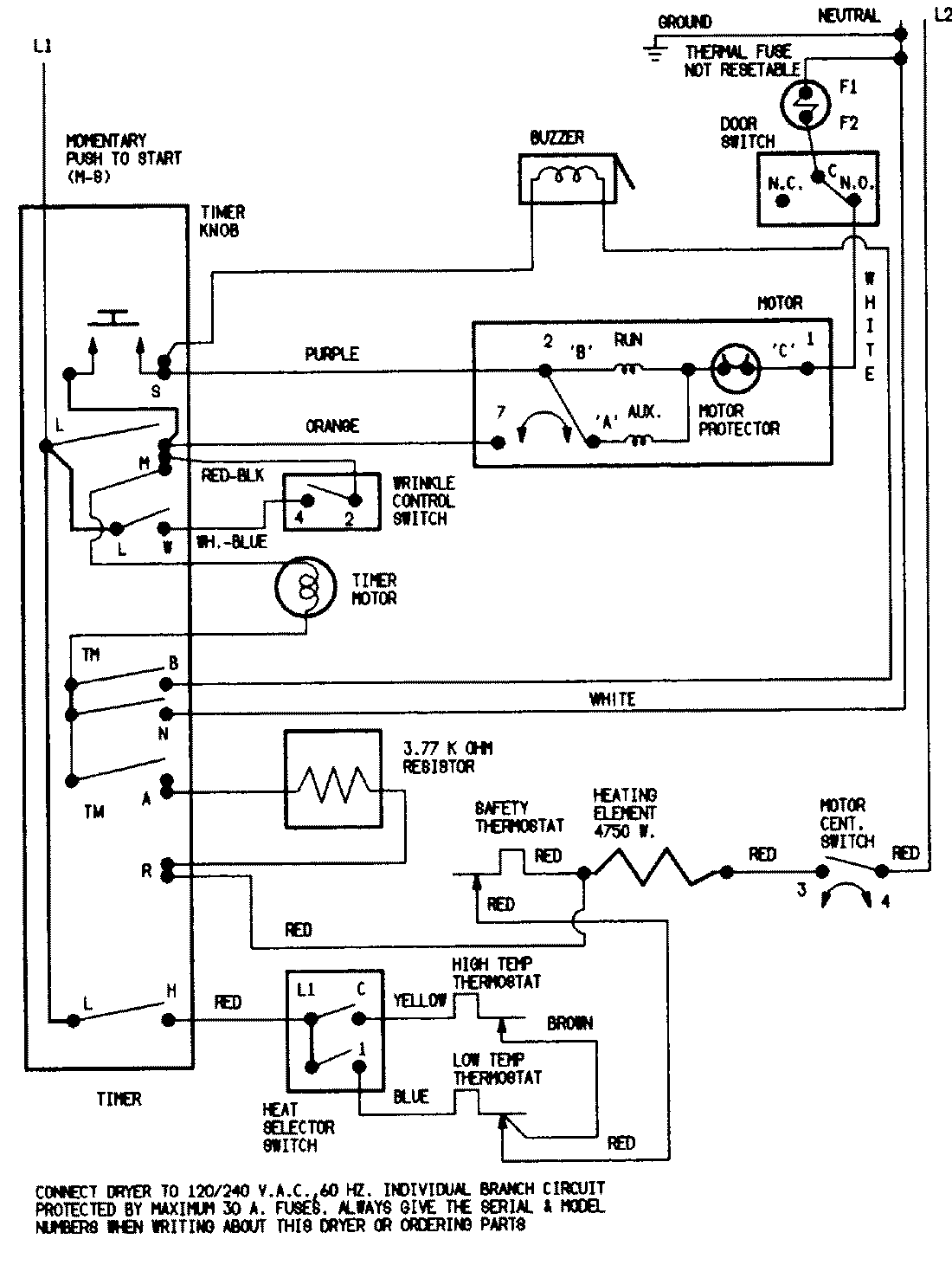
YE216KW 07 – WIRING INFORMATIONadmin2025-04-26T08:49:33+00:00YE216KW 07 – WIRING INFORMATION ProductsPositionProductNIMAY 15001215NIMAY 15001221