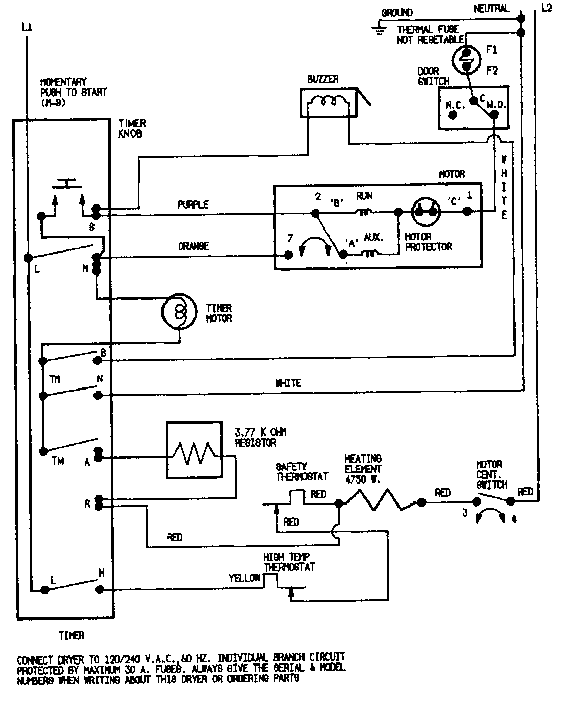
YE224LM 04 – WIRING INFORMATIONadmin2025-04-26T08:49:53+00:00YE224LM 04 – WIRING INFORMATION ProductsPositionProductNIMAY 15001255