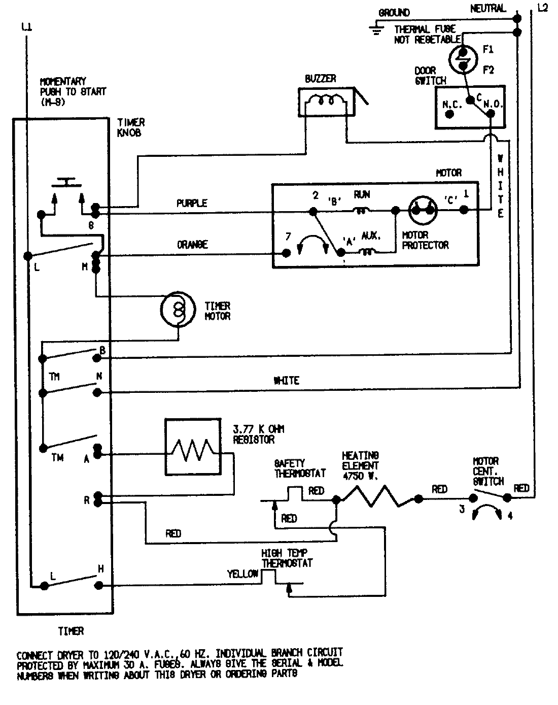
YE224LVC 07 – WIRING INFORMATIONadmin2025-04-26T08:49:55+00:00YE224LVC 07 – WIRING INFORMATION ProductsPositionProductNIMAY 15001255