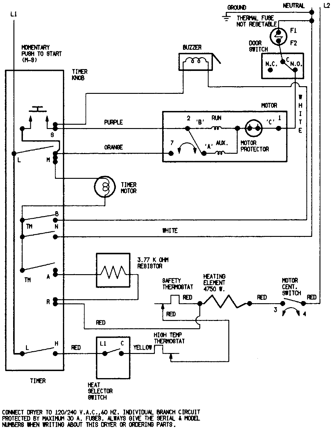
YE225LV 07 – WIRING INFORMATIONadmin2025-04-26T08:49:31+00:00YE225LV 07 – WIRING INFORMATION ProductsPositionProductNIMAY 15001253NIMAY 15002018