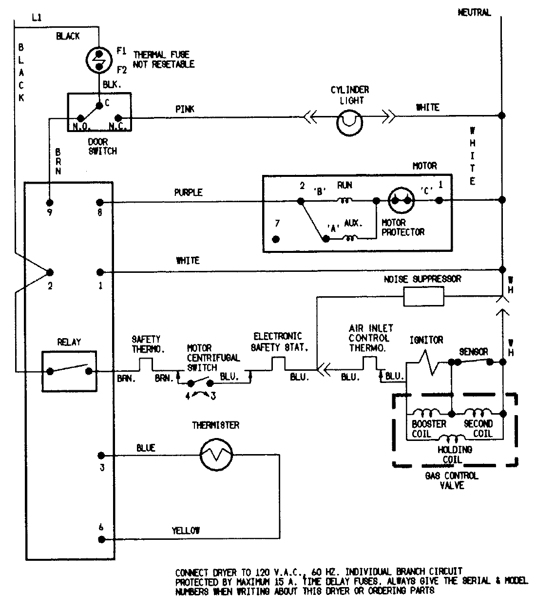
YG209KA 06 – WIRING INFORMATION

YG209KA 06 – WIRING INFORMATION

Products

PositionProduct
NIMAY 15001224