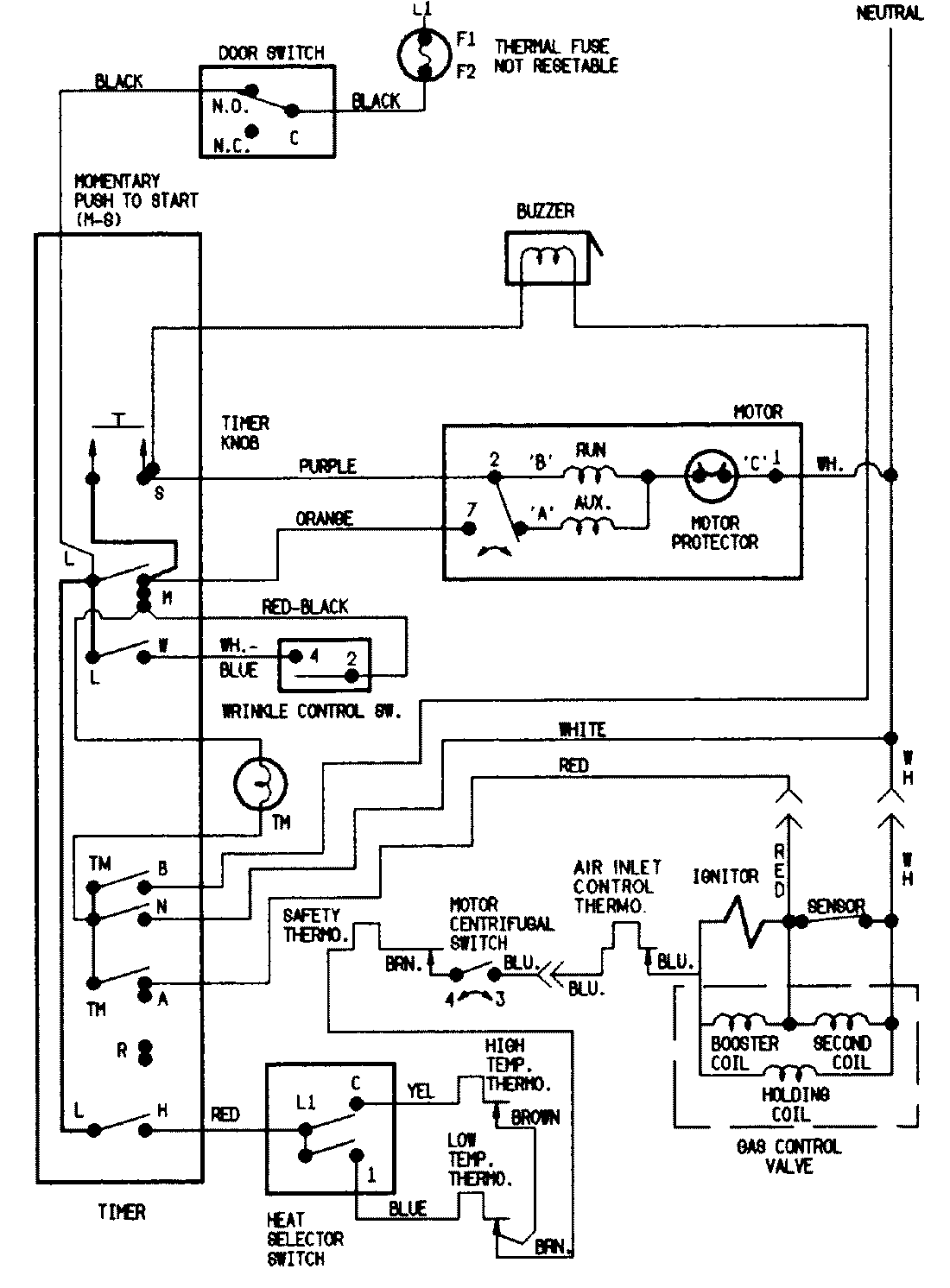
YG216KW 07 – WIRING INFORMATIONadmin2025-04-26T08:49:44+00:00YG216KW 07 – WIRING INFORMATION ProductsPositionProductNIMAY 15001216NIMAY 15001222